Как выбрать колодезный насос

Для водоснабжения дома или полива участка часто используют колодец. Если раньше могли обходиться воротом и ведром даже в частном доме, а сегодня даже на даче такой вариант уже не устраивает. Ведь получить удобства современного уровня можно установив насос для колодца. Чтобы система работала нормально надо оборудование правильно подобрать. Ничего сверхсложного в этом нет, но надо знать несколько вещей. 

Виды насосов и их использование для колодцев

Содержание статьи

  • 1 Виды насосов и их использование для колодцев
    • 1.1 Поверхностные
    • 1.2 Погружные
    • 1.3 Вибрационные
    • 1.4 Центробежные
  • 2 С гидроаккумулятором или без
  • 3 Выбор по техническим характеристикам
    • 3.1 Производительность (расход)
    • 3.2 Напор
    • 3.3 Выбор модели по графическим характеристикам
  • 4 На что обратить внимание при выборе насоса для колодца

По способу установки насосы бывают поверхностные и погружные, по принципу работы — центробежные и вибрационные.  И в погружных и в поверхностных бывают модели обоих типов. Так что в общем, получается четыре разновидности оборудования. Чтобы правильно выбрать насос для колодца, надо разобраться в слабых и сильных сторонах каждого типа этого оборудования.

Поверхностные

Поверхностный насос привлекателен простотой монтажа и мобильностью. Само оборудование находится на поверхности, а в колодец опускается только шланг. Еще один момент — небольшая стоимость, что объясняется тем, что нет необходимости делать корпус герметичным.

Поверхностный насос для колодца очень просто подключается

Несмотря на все плюсы, использовать поверхностные модели можно для неглубокого колодца. Максимальная глубина — 8 метров, но желательно меньше. Это — основное ограничение и главный их минус. Второй отрицательный момент — низкий КПД — не более 25%. Это самый низкий показатель среди всех насосов.

Почему не сделают более мощное оборудование этого типа? Потому что из-за особенностей рабочего цикла жидкость, которую поднимают с большой глубины насыщается пузырьками воздуха (явление называется кавитация). Если вода с большим количеством воздушных пузырьков попадет в рабочий орган, он перегорит.

Обойти проблему можно при помощи эжектора, который встраивается в трубопровод, опущенный в колодец. Глубина, с которой могут качать воду поверхностные установки с эжектором, значительно больше — до 15 метров, но КПД еще меньше — в районе 15%, а это значит, что счета за электричество будут большими.

Погружные

Погружные насосы для колодца в лучшем случае имеют КПД порядка 45%, в среднем — около 35%. Из названия понятно, что находятся они в толще воды. В этом и состоит основная сложность — его надо хорошо закрепить, а потом через стенку колодца вывести магистраль в дом.

Крепят погружной насос для колодца обычно при помощи цепи или прочного троса (оптимально — из нержавейки). Их цепляют к специальному ушку в верхней части корпуса, свободный конец наматывают на ворот, типа того, которым раньше ведра поднимали. При помощи этого устройства, при необходимости, поднимают оборудование на поверхность.

Способ установки погружного насоса в колодец

Подробнее о водоснабжении из колодца (со схемами и описанием установки) читайте тут. 

Не менее важно выбрать положение погружного насоса в колодце. Надо сделать так, чтобы до дна оставалось не менее метра (иначе может попадать песок и ил). В то же время, необходимо чтобы над корпусом был достаточный слой воды (смотреть надо в инструкции, у разных моделей разные требования). Если высота водяного столба в колодце небольшая, это может стать проблемой. Хотя, есть модели, которые допускают горизонтальный монтаж в колодце ( Например, Aquario ASP).

НазваниеТипНапор Производительность МощностьПроизводительЦенаПримечания

Grundfos SB 3-35 Mцентробежный, погружной33 м6,6 м3/ч800 ВтИталия250$Защита от перегрева

Grundfos SB 3-35 AWцентробежный, погружной33 м6,6 м3/ч800 ВтИталия330$Поплавковый выключатель

Grundfos SB 3-45 Aцентробежный, погружной43 м6,4 м3/ч1000 ВтИталия280$Поплавковый выключатель + защита от перегрева

Малыш 10 м/ 16 м /25 м /40 мвибрационный, погружной40 м0,43 м3/ч250 Втг. Ливны24$ — 34$ (в зависимости от длины шнура)Нижний забор воды, диаметр не менее 100 мм

Малыш-М-Л 10 м/ 16 м /25 м /40 мвибрационный, погружной40 м0,95 м3/ч240 Втг. Ливны23$ — 33$Верхний забор воды

Малыш-К 10 м/ 16 м /25 м /40 мвибрационный, погружной40 м0,95 м3/ч240 Втг. Ливны25$ — 34$Нижний забор воды + терсозащита

Малыш-3 10 м/ 16 м /25 м /40 мвибрационный, погружной40 м0,43 м3/ч160 Втг. Ливны25$ — 34$Нижний забор воды, диаметр не менее 76 мм

Джилекс ВОДОМЕТ ПРОФ 40/50 Ацентробежный, погружной50 м2,4 м3/ч520 ВтРоссия160$Поплавок + наличие твердых частиц 2 кг/м3

Джилекс ВОДОМЕТ ПРОФ 40/75 Ацентробежный, погружной75 м2,4 м3/ч670 ВтРоссия205$Поплавок + наличие твердых частиц 2 кг/м3

Джилекс ВОДОМЕТ ПРОФ 55/35 Ацентробежный, погружной35 м3,3 м3/ч460 ВтРоссия135$Поплавок + наличие твердых частиц 2 кг/м3

Джилекс ВОДОМЕТ 55/35 Мцентробежный, погружной35 м3,3 м3/ч460 ВтРоссия135$Наличие твердых частиц 2 кг/м3

Водолей БЦПЭ 0,32-25 У до 140 Уцентробежный, погружнойот 25 м до 140 м1,2 м3/чот 440 Вт до 2500 ВтПромэлектро132$ — 290$Защита от перегрева

Водолей БЦПЭ 0,5 (от 16 У до 100 У)центробежный, погружнойот 16 м до 100 м1,8 м3/чот 400 Вт до 2050 ВтПромэлектро115$ — 255$Защита от перегрева

Водолей БЦПЭ 1,2 (от 12 У до 80 У)центробежный, погружнойот 12 м до 80 м4.3 м3/чот 500 Вт до 2820 ВтПромэлектро140$ — 280$Защита от перегрева

Водолей БЦПЭУ 0,5 (от 16 У до 63 У)центробежный, погружнойот 16 м до 63 м1.8 м3/чот 400 Вт до 1270 ВтПромэлектро125$ — 220$Защита от перегрева, меньший диаметр

Некоторые пояснения к таблице. Моделей с различными характеристиками намного больше, чем представлены в таблице. Здесьи редставлены только некоторые, чтобы вы могли видеть примерный разброс цен и характеристик. В описании к насосам для колодцев Водолей стоит в скобках индекс моделей, обозначающий высоту подъема при равной производительности. У насосов «Малыш» в индексе длинна шнура при прочих равных характеристиках.

Вибрационные

В вибрационном насосе для колодца перекачка воды происходит при помощи диафрагмы или поршня. Они попеременно то создают разрежение, за счет чего вода всасывается, то нагнетают давление, проталкивая ее в выходной патрубок. Такой рабочий цикл создает довольно ощутимую вибрацию, потому такие устройства и называют вибрационными. Вибрационные насосы могут быть наружного или погружного типа. Погружные вибрационники работают тише — вода глушит шум, наружные — шумные устройства.

Строение вибрационного насоса

Вибрационник — устройство простое, недорогое, имеет небольшие размеры и малый вес,благодаря чем очень мобильно (вес — несколько килограммов) и может использоваться для перекачки малых объемов — хоть в бочку его опускайте, только не забудьте вовремя выключить. Все это так, но имеется много недостатков:

  • Вибрация негативно влияет на долговечность, срок службы небольшой.
  • Требовательность к качеству электропитания. При падении напряжения до 160 В, производительность падает в 2 раза, при увеличении мощность возрастает, но не так критично. Частые перепады ведут к ускоренному износу, так что в пару к вибрационному насосу для колодца покупайте стабилизатор, можно самый простой, на реле.
  • Плохо переносит наличие песка и другого мусора в перекачиваемой воде. Конструкция такова, что фильтры на входе не поставишь, а наличие абразивных частичек (песчинок) быстро приводят в негодность поршень или диафрагму. Потому такие фильтры категорически нельзя использовать на песчаных грунтах.

Это официальные данные. А неофициальные, по опыту эксплуатации, говорят о том, что такие насосы приходится часто менять — они быстро перегорают. Так что этот тип хорош как временное решение — для периодического использования на даче. Для гарантированного водоснабжения дома с постоянным проживанием лучше брать центробежные модели.

НазваниеТипГлубина всасыванияВысота подъема (напор)ПроизводительностьМощностьЦена

ДИОЛД НП-0,4Поверхностный вибационный8 м32 м 2100 л/ч400 Вт50$

ДИОЛД НПВ-800Поверхностный вибационный8 м60 м3000 л/ч800 Вт52$

METABO HWA 3500 INOXПоверхностный вибационный8 м45 м3500 л/ч1100 Вт170$ (защита от сухого хода и перегрева)

METABO HWAI 4500 INOXПоверхностный вибационный8 м48 м4500 л/ч1300 Вт170$ (защита от сухого хода и перегрева)

PATRIOT R 900Поверхностный садовый8 м40 м3800 л/ч850 Вт75$ (поплавок, корпус нердавейка)

ВИХРЬ ПН-370Поверхностный центробежный9 м30 м2700 л/ч370 Вт40$ (чугунный корпус)

ВИХРЬ ПН-1100ЧПоверхностный центробежный9 м50 м4200 л/ч1100 Вт95$ (чугунный корпус)

ДЖАМБО 60/35 ППоверхностный центробежный9 м35 м3600 л/ч600 Вт85$ (корпус из полипропилена)

ДЖАМБО 60/35 чПоверхностный центробежный9 м35 м3600 л/ч600 Вт95$ (корпус из чугуна)

ДЖАМБО 70/50 ЧПоверхностный центробежный9 м50 м4200 л/ч1100 Вт120$ (корпус из чугуна)

AL-KO Jet 3000 InoxПоверхностный центробежный8 м35 м3100 л/ч650 Вт100$ (корпус из нержавеющей стали)

Центробежные

В этих агрегатах перекачка воды происходит за счет движения насаженных на центральный вал крыльчаток- лопастей. Они находятся в рабочей камере насоса. Эта камера заполнена водой. При вращении лопастей в центре создается пониженное давление, по краям — повышенное. Этот перепад и заставляет воду двигаться.

Именно центробежный насос для колодца покупают чаще. Он менее чувствителен к наличию в воде песка, рабочие глубины у него больше. Из негатива — более высокая цена, но и срок эксплуатации намного больше.

С гидроаккумулятором или без

При организации водоснабжения из колодца многие воду от насоса закачивают в гидроаккумулятор (накопительный бак), а оттуда она уже подается на точки водоразбора — краны, технику. Ставят такой накопитель на чердаке. Нужен он чтобы решить сразу две проблемы:

  • Увеличить срок службы насоса. Если система водоснабжения построена без гидроаккумулятора, насос включается всякий раз, как в доме открывается кран, срабатывает бытовая техника, которой необходима вода. Часто такие включения — всего на секунду-две, а каждый пуск — минус к сроку службы. Если же есть накопительная емкость, то небольшой расход идет из нее. Уровень воды контролируется поплавковым механизмом. Он включает насос только после того как уровень воды в баке достигнет критической отметки (задается при монтаже).
  • Увеличить срок службы всей системы водоснабжения, включая подключенную к ней бытовую технику. Дело в том, что каждое включение насоса — гидроудар. Так как за сутки количество включений исчисляется сотнями, то срок службы оборудования в системе значительно сокращается. При наличии гидроаккумулятора, все гидроудары от внутренней разводки и бытовых приборов отсечены — они гасятся толщей воды в накопителе.

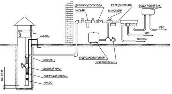
    Схема водоснабжения дома из колодца с насосом и гидроаккумулятором

Так что накопительная емкость в водопроводе — полезная штука. Какого объема должен быть гидроаккумулятор? Зависит от расхода (как считать расскажем ниже), ставят и на 25 литров, и на 150 литров, но, чем больше запас, тем лучше — реже насос будет включаться. Как дополнительный бонус установки накопительного резервуара — некоторый запас воды на случай пропадания электричества.

Как очистить воду из колодца читайте тут.

Выбор по техническим характеристикам

Определить какого типа насос для колодца вы будете ставить — это меньшая часть задачи. Потом надо выбрать производителя, а затем — найти подходящую модель, которая сможет подавать воду в нужном количестве с требуемым напором. Это и есть две основные характеристики при выборе насоса для колодца — производительность и напор.

Производительность (расход)

Требуемая производительность насоса для колодца (обозначается обычно Q, измеряется в л/с или л/ч, реже в кубометрах/ч) рассчитывается исходя из состава системы. В ней есть какое-то количество кранов, унитаз, биде, бытовая техника с расходом воды. Считается расход воды для всех этих потребителей (обычно — в литрах в секунду). Расход можно взять в среднем 0,2 л/с на каждую точку, а можно найти в таблице.

Расход воды для разных сантехнических приборов

Добавлять к этой цифре запас «на всякий случай» не надо. В расчете и так заложен более чем двукратный запас: ситуации, когда включены все точки потребления одновременно практически исключены. Максимально у вас одновременно может работать половина потребителей, да и то несколько секунд, а реально — одновременно включается еще меньшее количество точек. Так что запас действительно большой, и увеличивать его нет необходимости.

Напор

Напор насоса (обозначается буквой H, измеряется в метрах) — это величина, на которую он сможет поднять воду. При выборе насоса для колодца надо знать:

  • Глубину, с которой будет подниматься вода (глубина колодца).
  • Подъем до наивысшей точки потребления . При наличии гидроаккумулятора это его высота, если его нет — это обычно самый высоко расположенный душ в доме.
  • Общая высота подъема (Hgeo) считается как сумма глубины колодца и уровня, на котором находится высшая точка водоразбора.
  • Расстояние, на которое надо воду передавать (L) по горизонтали , включая высоту подъема до высшей точки.

Формула точного расчета сложна, так что при подборе насоса для колодца пользуются обычно упрощенным вариантом. Один из них —  на фото.

Формула расчета напора насоса

По найденной цифре и выбирается напор насоса для колодца.

Выбор модели по графическим характеристикам

После того, как вы определились с напором и производительностью, надо выбрать модель. Это делают по графикам, отображающим технические характеристики (на фото ниже).

Пример графических характеристик насосов

Подобные графики есть в технических характеристиках. Вы находите на осях координат те значения, которые вы ранее высчитали, находите точку их пересечения на плоскости. Располагаться она должна в средней части графика (на рисунке это поле окрашено в серый цвет серым), тогда работать насос будет в нормальном режиме, что гарантирует его длительный срок службы. Что делать, если точка находится за пределами требуемой зоны? Искать другую модель, эта для вашего случая не подходит.

Точку нашли, она попала в среднюю часть рабочих характеристик. Тогда ближайший к точке график — это и будет ваша модель насоса (они подписаны). Что делать, если подходит одновременно несколько моделей? Такое случается, если точка стоит примерно посредине между графиками. Берут тот, характеристики которого находятся выше точки.

Как сделать домик для колодца описано тут (с поэтапными фото). 

На что обратить внимание при выборе насоса для колодца

Кроме технических параметров и типа насоса, вам надо будет обратить внимание еще на целый ряд дополнительных параметров:

  • Очень желательна защита от холостого хода. Это ситуация, когда насос работает, а воды нет. Такие моменты часто приводят к поломке, иногда просто ухудшается напор, «подсасывается» воздух и т.п.  В таком случае, надо отнести насос в сервисный центр, возможно, его можно реанимировать.
  • Наличие или возможность дооборудования поплавковым датчиком (называют его еще «лягушка»). Это небольшая герметичная груша, прикрепленная  к корпусу куском кабеля. Датчик плавает в воде. Когда он опускается ниже определенной отметки, насос отключается. Включится он после того, как датчик поднимется вверх (если еще открыты краны). В этом, кстати, еще один плюс схемы с гидроаккумулятором — при срабатывании защиты насоса вам не придется ждать его включения, вы будете пользоваться водой, которая есть в баке. Отключения насоса вы даже не заметите.

    Один из вариантов системы с погружным насосом для колодца

  • Защита от перегревания. При длительной непрерывной работе насос для колодца может перегреться. Чтобы этого не случилось, и делают эту защиту.
  • Обращайте внимание на качество сборки и подогнанность всех деталей корпуса. Никаких люфтов, дефектов поверхности (каверн, заусенец и т.п.) никакого несовпадения частей по размерам. Все это признаки низкого качества.
  • Длинна питающего кабеля (бывает до 40 метров). Этот параметр тоже может оказаться важным — не у всех электричество выведено к колодцу.
  • Температурный режим. Если насос для колодца выбираете для дачи сезонного посещения, особой разницы нет (если храниться будет в теплом помещении). Если же оборудование будет работать круглый год, надо выбирать модели, которые могут работать в условиях небольшой плюсовой температуры.

Выбор насоса для колодца на этом можно считать законченным. Непростое дело, но надо отследить все эти моменты. Тогда и работать оборудование будет долго и без проблем.

Рейтинг
( Пока оценок нет )
Expert/ автор статьи
Загрузка ...